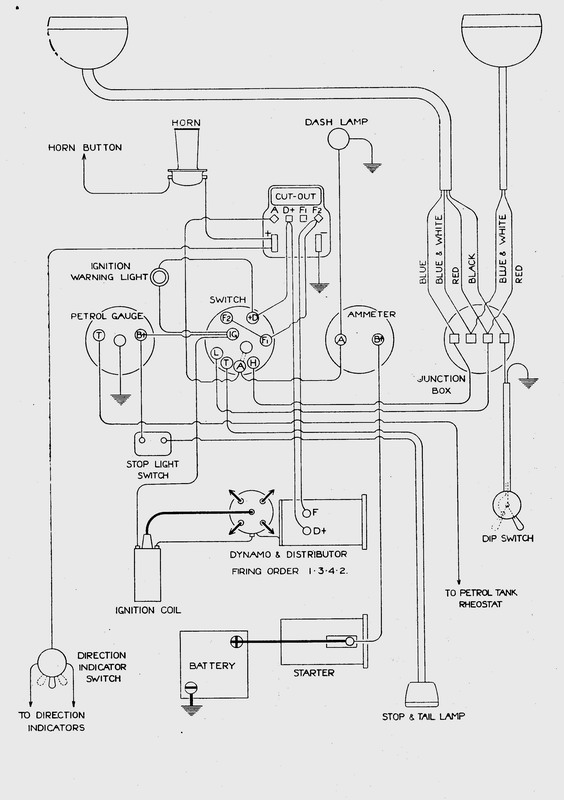
The RP Saloon Wiring Diagram

Negative pole earthed.
From The Handbook of the Austin
Seven
Publication 972c. Oct 1933.
The Austin Motor Company Co Ltd., Longbridge, Birmingham.
See also:
The RP
Saloon Specifications
The RP Saloon Lubrication
Chart
Fitting new wiring
loom to Austin Sevens