.

The Big Seven Lubrication Chart
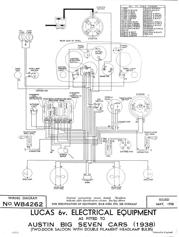
The Big Seven (4 door) Wiring Diagram
Notes on Big Seven Maintenance etc.
Austin Big Seven - Maintenance Data
Austins Introduce a Big Seven From The Light Car, July 16, 1937.
Austin Big Seven Saloon From The Motor August 3 1937.
The Austin Big Seven 2door (Forlite) From Practical Motorist, July 16 1938.
The Austin Big Seven From the Light Car, January 7 1938.
Austin Ruby & Big Seven dimensions From The Austin Motor Company Ltd, Pub No: 1539B (1937)
Also relevant to the Big Seven are:
Lucas RF 95 Control Unit (RF 95 Regulator/Cut-out)